Select to view content in your preferred language

Ingesting web based GeoJSON into ArcGIS Pro

4509
2
Jump to solution
11-05-2023 02:51 PM
NigelGriffiths
Occasional Contributor

Hello, I am having significant trouble importing polygon and point feature data from a GeoJSON web feed within ArcGIS Pro or even QGIS as an intermediary. I am unsure as to whether ArcGIS Pro is capable of reading the data in this format or if I am just attempting to import it in an incorrect way. This data will be incredibly useful for viewing bushfire extent and performing analysis on the areas underlying the polygon data.

The URL for the GeoJSON is publicly available at - rfs.nsw.gov.au/feeds/majorIncidents.json 

Any guidance on how to bring this information into ArcGIS Pro or Online would be greatly appreciated.

0 Kudos
1 Solution

Accepted Solutions
NigelGriffiths
Occasional Contributor

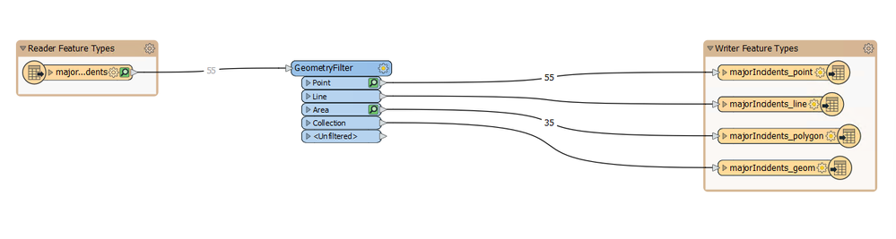
Luckily I have been able to resolve the issue. Using a GeometryFilter in FME I have extracted the JSON component feature classes into individual shapefiles. 

Screenshot 2023-11-07 135924.png

View solution in original post

0 Kudos
2 Replies
graeme_hill
Occasional Contributor

Hi Nigel,

Sorry I don't have the full solution for you, but the json file contains a geometry type, GeometryCollection which is points and polygons together in this example, which is not fully supported by ArcGIS or QGIS import tools, you'll have to parse the json file so that two separate layers get created, if you google 'GIS import geometrycollection' a few potential solutions come up.

I hope that helps a bit.

Cheers, Graeme
NigelGriffiths
Occasional Contributor

Luckily I have been able to resolve the issue. Using a GeometryFilter in FME I have extracted the JSON component feature classes into individual shapefiles. 

Screenshot 2023-11-07 135924.png

0 Kudos